灵悉L
概述
规格
保养
电子动力系统
悬架系统
制动系统
转向系统
空调系统
车身电气
行驶支持和保护系统
概述
规格
保养
电子动力系统
悬架系统
制动系统
转向系统
空调系统
车身电气
行驶支持和保护系统
  • 救援信息卡
  • 绝缘电阻检测

    • 绝缘电阻检测
    • 动力电池绝缘电阻检测
    • 电动空调压缩机绝缘电阻检测
    • 动力总成绝缘电阻检测
    • 三合一绝缘电阻检测
    • 漏电保护器绝缘电阻检测
  • 动力电池包

    • 动力电池存储要求及危险情况处理办法
    • 动力电池部件位置索引
    • 动力电池包系统维修工艺

      • 动力电池包侧护板拆卸和安装
      • 动力电池包前防撞梁拆卸和安装
      • 动力电池包前护板拆卸和安装
      • 动力电池包总成拆卸和安装
  • 高压电缆

    • 高压电缆部件位置索引
    • 高压电缆系统维修工艺

      • 高压电缆插接器
      • 动力电池包电缆的拆卸和安装
      • 慢充电缆拆卸和安装
      • 快充电缆拆卸和安装
      • 慢充过渡电缆拆卸和安装
      • 动力电池包高压电缆的拆卸和安装
      • 电动空调压缩机电缆的拆卸和安装
      • 暖风PTC电缆拆卸和安装
  • 加热及冷却系统

    • 加热及冷却系统说明-系统图
    • 加热及冷却系统系统说明

      • 动力电池加热系统说明图
      • 动力电池冷却系统说明图
      • 驱动电机冷却系统说明系统图
      • 自动空调系统说明系统图
    • 加热及冷却系统系统索引

      • 加热及冷却系统部件位置索引
      • 空调暖风系统部件位置索引
    • 加热及冷却系统维修工艺

      • 动力系统冷却液的更换
      • 电池包进水管拆卸和安装
      • 电池包出水管拆卸和安装
      • 电池包冷却液金属管Ⅱ拆卸和安装
      • 电池包水泵拆卸和安装
      • 电池包水泵出水管拆卸和安装
      • 电池包水泵进水管拆卸和安装
      • 驱动电机进水管拆卸和安装
      • 三合一出水管拆卸和安装
      • 三合一进水管拆卸和安装
      • 散热器出水管拆卸和安装
      • 散热器进水管拆卸和安装
      • 驱动电机水泵拆卸和安装
      • 四通电磁阀水管Ⅰ拆卸和安装
      • 四通电磁阀水管Ⅱ拆卸和安装
      • 电池包冷却液金属管Ⅰ拆卸和安装
      • 三通电磁阀与四通电磁阀连接管拆卸和安装
      • 三通电磁阀拆卸和安装
      • 四通电磁阀拆卸和安装
      • 驱动电机水泵进水管拆卸和安装
      • 板式换热器出水管拆卸和安装
      • 电池包金属管连接管拆卸和安装
      • 驱动电机散热器与副水箱连接水管拆卸和安装
      • 散热器总成拆卸和安装
      • 散热器风扇的拆卸和安装
      • 驱动电机副水箱拆卸和安装
    • 暖风系统维修工艺

      • 暖风系统冷却液更换
      • 暖风系统PTC的拆卸和安装
      • 暖风系统PTC支架的拆卸和安装
      • 水冷冷凝器拆卸和安装
      • 水冷冷凝器进水管拆卸和安装
      • 暖风水泵金属出水管的拆卸和安装
      • 暖风加热器PTC出水管拆卸和安装
      • 暖风加热器PTC进水管拆卸和安装
      • 暖风水泵出水管拆卸和安装
      • 三通控制阀金属进水管拆卸和安装
      • 暖风水泵进水管的拆卸和安装
      • 暖风水泵拆卸和安装
      • 三通控制阀进水管拆卸和安装
      • 暖风系统三通电磁阀拆卸和安装
      • 暖风系统加热芯进水管拆卸和安装
      • 暖风系统加热芯出水管拆卸和安装
      • 三通控制阀与板式换热器连接水管拆卸和安装
      • 暖风系统膨胀水箱出水管的拆卸和安装
      • 暖风系统膨胀水箱进水管的拆卸和安装
      • 暖风系统膨胀水箱拆卸和安装
  • 控制系统

    • 三合一

      • 三合一总成拆卸和安装
      • 漏电保护器总成拆卸和安装
    • VCU(整车控制单元)

      • VCU整车控制器软件方案
      • VCU整车控制器高低压电源管理
      • VCU整车控制动力系统
      • VCU整车控制动力系统行驶控制图
      • VCU整车控制系统与EPB系统之间的控制
      • VCU整车控制单元的拆卸和安装
      • 加速踏板单元的拆卸和安装
    • AVAS(低速行人报警系统)部件索引

      • AVAS低速行人报警系统部件位置索引
    • AVAS(低速行人报警系统)

      • 声效控制器拆卸和安装
      • 声效扬声器拆卸和安装
  • 驱动系统

    • 驱动电机总成维修工艺

      • 动力总成连同EV托架的拆卸和安装
      • 动力总成线束拆卸和安装
      • EV托架的拆卸和安装
      • 动力总成拆卸和安装
      • 动力总成左悬置的拆卸和安装
      • 动力总成右悬置的拆卸和安装
      • 动力总成后悬置支架的拆卸和安装
      • 动力总成后悬置的拆卸和安装
    • 减速器结构维修工艺

      • 减速器油更换
      • 驱动轴油封更换
    • 驱动轴维修工艺

      • 驱动轴检查
      • 驱动轴的拆卸和安装
      • 驱动轴拆解和重新组装

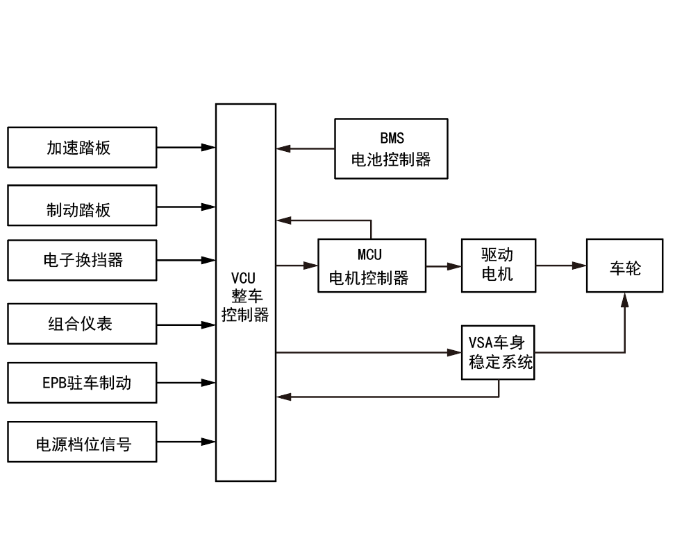
VCU整车控制动力系统

image-20240626135131434

image-20240626141943790

上一页
VCU整车控制器高低压电源管理
下一页
VCU整车控制动力系统行驶控制图