车外照明灯系统说明 - 系统图
前照灯功能
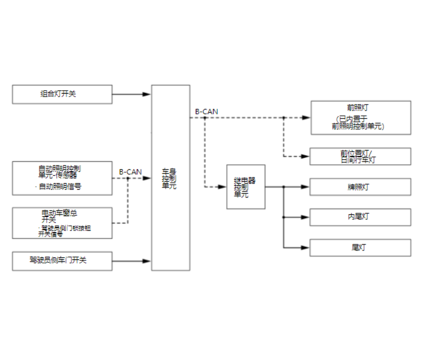
前照灯根据来自车身控制单元的组合灯开关的输入信号,由继电器控制单元控制。

前照灯自动关闭功能
如果选择大灯自动关闭功能,当车辆处于 OFF (LOCK) 模式时车外灯自动关闭,并且驾驶员侧车门可以打开和关闭,或者驾驶员侧车门锁按钮可以在驾驶员侧车门关闭时操作至 LOCK 侧。可自定义关闭车外灯的时间,以满足用户的需求。
更换新的继电器控制模块时,大灯自动熄灭功能在综合信息显示屏 (MID) 上显示“出厂专用模式”信息。更换后,为使功能生效,需要选择自定义中的“照明设置 - 大灯自动熄灭”,以将设置变更为 15 秒(默认值)。一旦功能生效,此信息消失。

前照灯故障检测功能
如果继电器控制模块接收到 5 Hz (负荷 50 %) 信号,继电器控制模块将判断 LED 总成存在故障,将通过 B-CAN 发送车灯点亮指示灯信号至仪表控制模块。如果继电器控制模块接收到 5 Hz 或 10 Hz 以外的信号,继电器控制模块判定前照灯电路故障。

自动照明打开/关闭控制
当自动照明控制单元-传感器或自动照明的输出电压降至亮灯亮度后经过了亮灯延迟时间时,前位置灯、尾灯、牌照灯和大灯点亮。当自动照明控制单元-传感器或自动照明的输出电压上升到灭灯亮度后经过了灭灯延迟时间时,前位置灯、尾灯、牌照灯和大灯熄灭。


警告功能
自动照明控制单元-传感器出现异常情况时,车身控制模块通过 B-CAN 从自动照明控制单元-传感器接收警告信号,然后车身控制模块通过 B-CAN 向仪表控制模块发送警告指示灯信号。
雾灯功能
后雾灯由车身控制模块控制,均根据组合灯开关的开关输入。

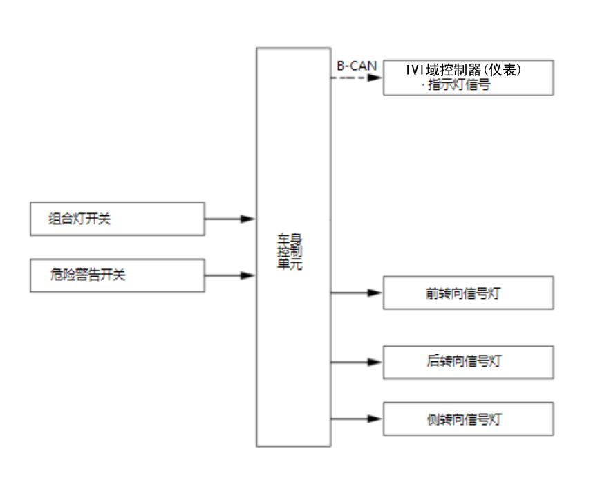
转向信号/危险警告灯功能
车身控制模块使用来自组合灯开关或危险警告开关信号的输入控制转向信号/危险警告灯。当车身控制模块接收到组合灯开关的左转或右转指令时,使车辆左侧或右侧的前和后转向信号灯闪烁。当车身控制模块接收到危险警告开关的危险警告指令时,该指令使车辆两侧的前和后转向信号灯闪烁。系统还包括使用车身控制模块监控电流值的线束断开检测。异常值会注册为线束断开(断路)或故障 LED。发生这种情况时,车身控制模块提高转向信号灯点亮频率。如果断开检测表明电流值已恢复为正确值,车身控制模块将恢复到正常频率。

一键转向信号灯
当车身控制模块接收到一定时间的转向信号开关信号时,车身控制模块会在输入信号的一侧使转向信号灯闪烁 3 次。另外,如果在一键式转向信号灯操作期间输入了相反侧的转向信号开关信号,则该操作作为取消操作并停止一键式转向信号操作,同时车身控制模块通过转向信号开关输入使转向信号灯停止闪烁约 350 毫秒。
紧急停车信号
VSA 调制器-控制器单元检查来自车轮转速传感器和横摆角速度传感器的信号。当 ABS 控制处于活动状态且制动压力传感器确认制动踏板的踩下角度超过一定水平时,或者当车辆的减速度高于一定水平时,系统会判定车辆处于紧急制动状态。但如果车速低于约 50 km/h (31 mph) 时,系统不会判定车辆的紧急制动工作。
VSA 调制器-控制器单元确定车辆的紧急制动处于运行状态时,系统通过仪表控制模块向车身控制模块发送转向信号灯点亮信号,然后,当车身控制模块参照危险警告开关 ON/OFF 输出确认危险警告开关关闭时,车身控制模块会点亮所有转向信号灯。
在以下情形下,所有转向信号灯停止闪烁。
- 系统通过参考车辆减速度判断车辆的紧急制动未处于运行状态时。
- 制动踏板位置开关关闭时。
- ABS 控制未激活时。
- ABS 控制未激活时。

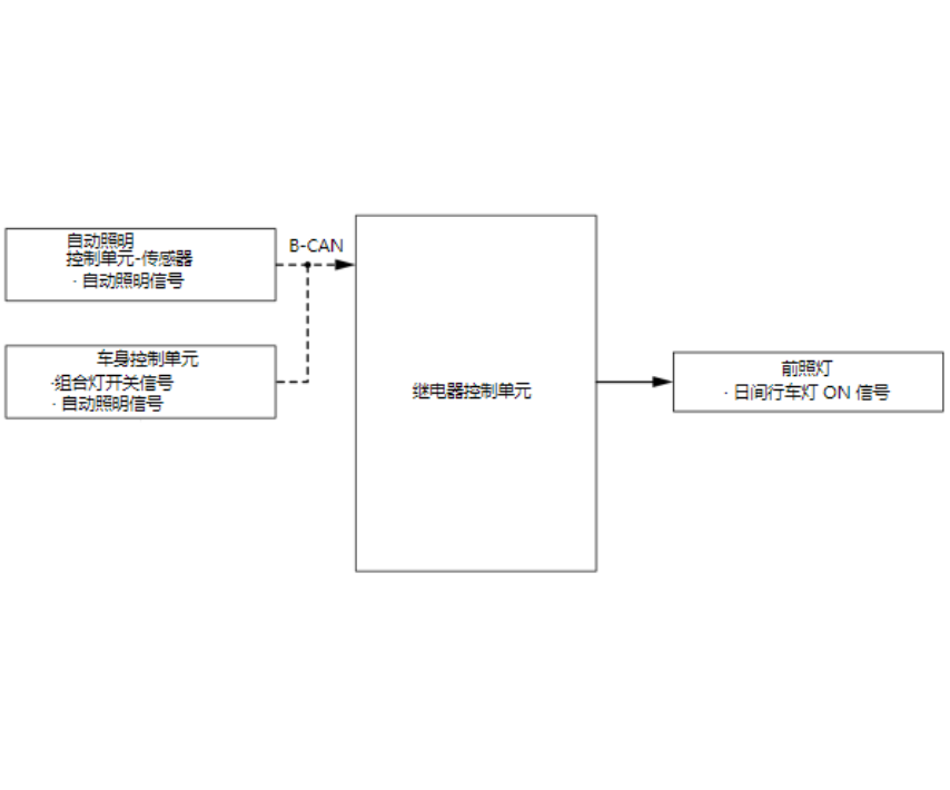
日间行车灯功能
对于日间行车灯的控制,车身控制模块根据组合灯开关信号和自动照明信号控制日间行车灯控制电路,然后打开日间行车灯。在车辆 ON 模式下,当组合灯开关处于 AUTO 位置时,继电器控制模块控制日间行车灯控制电路。当组合灯开关处于 ON 位置或 AUTO 位置时,且从自动照明控制单元-传感器或自动照明向车身控制模块输入近光输出信号时,不会执行日间行车灯控制。
